
PRODUCT我们相信好的产品是信誉的保证!
咨询热线:
021-69150389
更新时间:2026-04-13
浏览次数:29分布式光伏在净零碳乡村建设中具有重要作用,其与净零碳乡村建设规范紧密结合,助力乡村实现碳中和目标。
安科瑞分布式光伏符合乡村能源资源利用要求:净零碳乡村建设规范强调推广可再生能源 这一要求。它通过在村民屋顶安装户用光伏发电系统,满足村民自用需求,余电上网,同时利用村集体闲置土地、鱼塘、农业大棚等建设村级光伏电站,还可配套建设储能设施,实现光储充一体化,平滑电力输出,为乡村电动农用车、旅游车辆提供充电服务,优化了乡村能源结构,提高了可再生能源利用占比。

按十二个屋面建设17.99985MWp分布式光伏发电来计算,采用“自发自用,余电上网"模式,采用XGF10-Z1国网典型设计方案,共利用原有三个电源点作为光伏高压并网点并入电网端,光伏组件选用550Wp单晶硅光伏组件;逆 变器选用组串式逆变器,光伏发电逆变器电源电压为800V,经室内升压变升压至10kV后,通过高压电缆接入新增的10kV 光伏高压柜,并入原10kV市电高压柜。 更多资料请联系安科瑞陈芳芳

助力乡村产业低碳发展:在乡村产业建设方面,安科瑞分布式光伏支持 “光伏 + 农业" 等农光一体模式,如在农业大棚上安装光伏板,既不影响农业生产,又能产生清洁能源,实现了农业生产与能源生产的有机结合,促进了乡村产业的低碳发展,符合净零碳乡村建设中发展循环农业、构建绿色产业体系的要求。
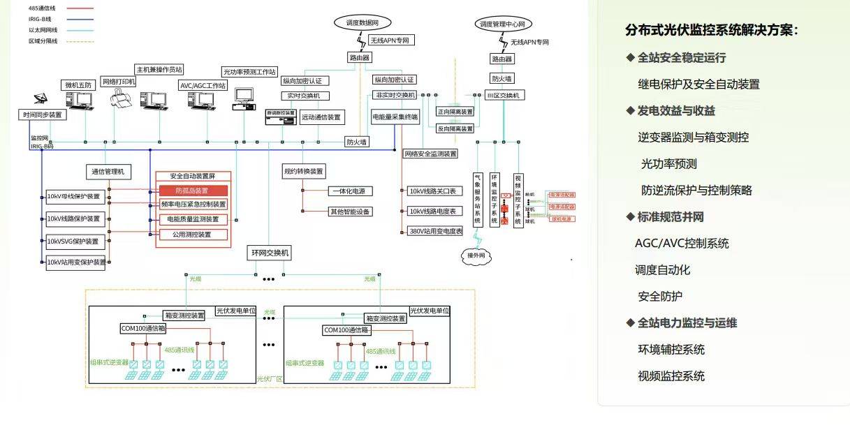
针对用户新能源接入后存在安全隐患、缺少有效监控、发电效率无法保证、收益计 算困难、运行维护效率低等通点,安科瑞提出的 Acrel-1000DP分布式光伏监控系统平台, 对整个用户电站全面监控,为用户实现降 低能源使用成本、减轻变压器负载、余电 上网,提高收益;节能减碳,符合国家政 策。 u全站安全稳定运行 u发电效益与收益 u标准规范并网 u全站电力监控与运维 。

实现精准的能源管理与碳核算:安科瑞的乡村智慧能源与碳管理平台能够实时监测全村总的能源生产,包括光伏发电量,以及能源消费和碳排放数据。通过对光伏电站的实时监控,可精准定位故障,提升发电收益,还能自动统计发电收益。同时,基于精准的能源数据,平台可自动核算全村范围的碳排放与减排量,为净零碳乡村建设中的碳资产管理提供了有力支持,有助于实现乡村碳排放的精准监测和管理,符合净零碳乡村建设规范中对碳排放管理的要求。

硬件选型:




软件:


提升乡村电气化水平与供电可靠性:安科瑞分布式光伏解决方案具备光功率预测、有功 / 无功功率控制、频率电压紧急控制等功能,可保障光伏电站运行的稳定可靠性。其提供的 10kV 分布式光伏和储能系统防孤岛保护、电能质量监测、防逆流控制等服务,能够提升乡村电气化水平,确保电网波动时的稳定运行,为净零碳乡村建设提供可靠的能源保障。
扫码加微信